Характеристики
Ток электродвигателя, А
—
10
Производитель
—
АО "ГМС Ливгидромаш"
Гарантия
—
12 месяцев
В корзину
Купить в 1 клик
Документы
Описание
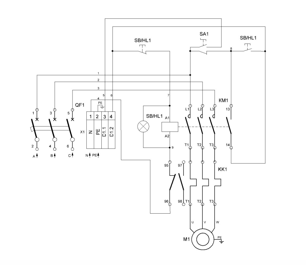
Технические характеристики
Мощность электродвигателя, кВт: 4 Ток электродвигателя, А: 7..10 Степень защиты корпуса: IP 31 Габаритные размеры, мм, не более: 300х210х150 Номинальное напряжение силовой цепи, В: 380 Частота тока питающего напряжения, Гц: 50 Номинальное напряжение питания микроконтроллера, В : 220Электрическая схема подключения
